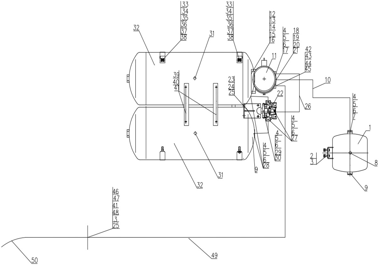
8364436 Dryer – four circuit valve section
Unit8364436Detail

|
Unit8364436Detail |
|||||||
|
Num |
Hot Num |
Diagram No. |
Name |
Quantity |
Vertion |
Disuse Time |
Unit Code |
|
3 |
1 |
WG9000360707 |
Air Reservoir 5L |
001 |
8364436 |
||
|
7 |
2 |
ZQ1840825 |
Hexagon bolts with flange |
002 |
8364436 |
||
|
8 |
3 |
ZQ1840830 |
Hexagon bolts with flange |
001 |
8364436 |
||
|
11 |
4 |
WG9000361007 |
Gasket |
001 |
8364436 |
||
|
13 |
5 |
WG9000361008 |
Clip |
001 |
8364436 |
||
|
33 |
6 |
WG9000361009 |
Nut |
001 |
8364436 |
||
|
15 |
7 |
WG9000361104 |
Nozzle |
001 |
8364436 |
||
|
17 |
8 |
WG9000361402 |
Drain valve |
001 |
8364436 |
||
|
19 |
9 |
WG9000361012 |
Plug |
001 |
8364436 |
||
|
21 |
10 |
190003179781 |
Plastic tube |
034 |
8364436 |
||
|
22 |
11 |
WG9000360500 |
Air dryer |
001 |
8364436 |
||
|
27 |
12 |
WG9525360075 |
Dryer bracket |
001 |
8364436 |
||
|
29 |
13 |
ZQ1841025 |
Hexagon bolts with flange |
003 |
8364436 |
||
|
30 |
14 |
ZQ32010 |
Hexagon nuts with flange |
003 |
8364436 |
||
|
31 |
15 |
Q41212 |
Outer serrated lock washer |
003 |
8364436 |
||
|
32 |
16 |
Q151C1225 |
Hex bolt |
003 |
8364436 |
||
|
39 |
17 |
WG9000361203 |
Nozzle |
001 |
8364436 |
||
|
43 |
18 |
WG9000361004 |
Gasket |
001 |
8364436 |
||
|
45 |
19 |
WG9000361005 |
Clip |
001 |
8364436 |
||
|
41 |
20 |
WG9000361006 |
Nut |
001 |
8364436 |
||
|
47 |
21 |
WG9000361201 |
Nozzle |
001 |
8364436 |
||
|
49 |
22 |
WG9000360501 |
Four-circuit protection valve |
001 |
8364436 |
||
|
51 |
23 |
WG9525360703 |
Four circuit valve stents |
001 |
8364436 |
||
|
53 |
24 |
ZQ1840825 |
Hexagon bolts with flange |
004 |
8364436 |
||
|
54 |
25 |
ZQ32008 |
Hexagon nuts with flange |
004 |
8364436 |
||
|
55 |
26 |
AZ9003170002 |
Plastic tube |
028 |
8364436 |
||
|
62 |
27 |
WG9000361101 |
Nozzle |
002 |
8364436 |
||
|
64 |
28 |
WG9000361204 |
Nozzle |
002 |
8364436 |
||
|
66 |
29 |
WG9000361301 |
Nozzle |
001 |
8364436 |
||
|
68 |
30 |
WG9000361401 |
Test connector |
001 |
8364436 |
||
|
70 |
31 |
WG9000361402 |
Drain valve |
002 |
8364436 |
||
|
74 |
32 |
WG9000360701 |
Air Reservoir Φ246/30L |
002 |
8364436 |
||
|
84 |
33 |
WG9525360701 |
strap |
002 |
8364436 |
||
|
87 |
34 |
ZQ1841025 |
Hexagon bolts with flange |
002 |
8364436 |
||
|
88 |
35 |
ZQ32010 |
Hexagon nuts with flange |
002 |
8364436 |
||
|
89 |
36 |
Q340B10 |
Nut |
004 |
8364436 |
||
|
90 |
37 |
Q40310 |
Spring washer |
002 |
8364436 |
||
|
91 |
38 |
190003961510 |
Washer |
002 |
8364436 |
||
|
92 |
39 |
199100360101 |
Plate |
002 |
8364436 |
||
|
93 |
40 |
ZQ1840616 |
Hexagon bolts with flange |
004 |
8364436 |
||
|
94 |
41 |
ZQ32006 |
Hexagon nuts with flange |
004 |
8364436 |
||
|
95 |
42 |
AZ9100362002 |
Nozzle |
001 |
8364436 |
||
|
96 |
43 |
190003559547 |
Nut |
001 |
8364436 |
||
|
97 |
44 |
WG9100360319 |
Gasket |
001 |
8364436 |
||
|
100 |
45 |
1680 250092 |
Gasket |
001 |
8364436 |
||
|
101 |
46 |
WG9525360026 |
bracket |
002 |
8364436 |
||
|
103 |
47 |
WG8701368618 |
clamp |
002 |
8364436 |
||
|
106 |
48 |
ZQ1840625 |
Hexagon bolts with flange |
002 |
8364436 |
||
|
109 |
49 |
WG9518360358 |
Brake line |
001 |
8364436 |
||
|
111 |
50 |
WG9100360182 |
Stainless steel bellows assembly (400mm) |
001 |
8364436 |
||
()
