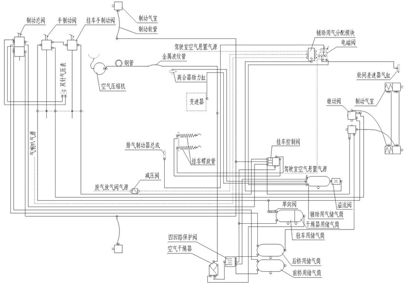
8361584 HW steyr axle S38 piping layout (09 version of CNG)
Unit8361584Detail

|
Unit8361584Detail |
|||||||
|
Num |
Hot Num |
Diagram No. |
Name |
Quantity |
Vertion |
Disuse Time |
Unit Code |
|
1 |
1 |
AZ9718363200 |
001 |
8361584 |
|||
()
