7773305 Natural gas truck electrical wiring harness
Unit7773305Detail

|
Unit7773305Detail |
|||||||
|
Num |
Hot Num |
Diagram No. |
Name |
Quantity |
Vertion |
Disuse Time |
Unit Code |
|
1 |
1 |
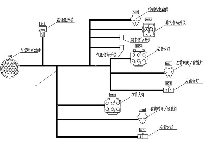
AZ9116770106 |
Front wire harness |
001 |
7773305 |
||
|
2 |
2 |
190003171393 |
Cable binder |
010 |
7773305 |
||
